最后更新:2022-06-11 10:21:50 手机定位技术交流文章
该文章已列入“从零学习多克”栏目
为了巩固多克文件, 我们在这里进行一场真正的战斗.
jdk下载 linux.Tar.gz
最新版本的汤姆卡特现在可用。
首先我们要vim Dockerfile它创建一个叫做dockerfile的文件。 注:正式指定名称, 建立自动搜索, 没有-f指定
然后将上面的脚本内容添加到docerfile文件中(在这个方面,建议不要直接通过点击复制!您可以深化理解并确保在安装时路径是一致的)
然后解压docker build -t mytomcat .
如果出问题,请使用docker检查,查看是否配置文件匹配dockerfile文件的路径,如果没有问题,请检查javahome路径,下载安装包时出现错误,在多克文件中写的版本是否与实际的jdk版本相符.
在Tomcat目录中输入测试并创建一个新的WEB-INF目录.xml。
然后写一个 index.jsp然后写下面的测试。
当然,如果你能说Java的话,你可以自己写
然后到ip:9090/test,打开我们的网站!
发布方法有两种:一种是在一个dockerhub上,另一种是其他云平台上(例如Tencent Cloud、Ali Cloud、CSDN Cloud)。
docker login -u dockerhub用户名登录
使用docker标签修改, push submit

单击镜子仓库中的短cut命令,使用内部指令登录,然后修改标签并按向后传送镜子两个指令。


这个流程图,研究了以前的六个章节后,我们可以理解! 这里,你的多克基本上学会了,下面是一步步的知识,在这个方面也推荐大家学习,关于第十条是完成的,这个章节首先介绍网络。
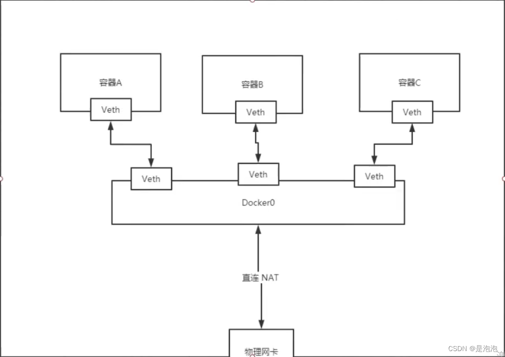
多克使用Linux桥技术,当多克服务器启动时,在主机上创建一个名为docker0的虚拟网络桥,在这个主机上启动的多克容器将与这个虚拟网络桥连接。虚拟网络桥梁的工作方法与物理交换器相似,这意味着所有主机上的容器通过开关连接到两个层次的网络。
lo:本机回环地址
eth0:Tencent云网络地址
docker0:由Docker生成的网络卡
它们代表三个不同的环境
如何通过 kibana连接到e是多克网络的原理。

我们用这只猫来测试它!
如果在主机上找到一个ip添加器,则有一个ip与容器内部的ip相符
容器网络卡是两对, Evth-pair是两对的虚拟设备接口,一个连接到另一个,另一个连接到另一个。 由于这种特性,我们通常使用这个技术作为桥梁。
Openstack 、 多克容器之间的连接和ov之间的连接,都使用 Evth-pair 技术.
尝试拨打另一只猫头鹰(记住开始)
所有容器都由docker0路由,没有指定网络,多克将分配一个默认可用IP到我们的容器.用于多克的Linux桥,主机是多克容器的桥梁,那是多克0。所有的多克网络接口都是虚拟的,虚拟的转发效率高。在拆卸容器后,相应的桥梁就消失了。

创建不是容易的,如果你觉得内容对你有帮助,请给予三个线的注意支持我!
目前,系列正在更新:蓝桥杯是从零开始储蓄的办法,云源系列。
谢谢你看,这篇文章和个人的理解混合在一起,如果有任何错误,请与我联络,指出
本文由 在线网速测试 整理编辑,转载请注明出处。